华体会网页版登录入口

华体会网页版登录入口-华体会(中国)-华体会(中国) 华体会网页版登录入口-华体会(中国)-华体会(中国) 政策法规 产业市场 节能技术 能源信息 宏观环境 会议会展 活动图库 资料下载 焦点专题 智囊团 企业库
节能技术  中国节能产业网 >> 节能技术 >> 节能案例 >> 正文
烧结余热能量回收驱动技术(SHRT 技术)
来源:中国节能产业网 时间:2015-5-21 21:55:20 用手机浏览

一、技术名称:烧结余热能量回收驱动技术

二、技术所属领域及适用范围:冶金行业余压余热能量回收

三、与该技术相关的能耗及碳排放现状

冶金流程的烧结工序能耗约占吨钢能耗的10%以上,冷却机排出的废气带走 的热量,其热能大约为烧结矿烧成系统热耗量的35%,烧结工序能耗约占冶金总 能耗的12%,是仅次于炼铁的第二大耗能工序。在钢铁企业烧结流程中,烧结主 抽风机容量占到总装机容量的30%-50%。由于烧结生产中部分附属设备运转率 低,且选择的电机容量偏大,主抽风机耗电量占到50%-70%。同时,我国烧结 工序余热利用率还不足30%,与发达国家相比差距非常大,每吨烧结矿的平均能耗要高20kgce。目前该技术可实现节能量6万tce/a,CO2减排约16万t/a。

四、技术内容

1、技术原理

将烧结余热能量回收发电技术与电动机拖动的烧结主抽风机驱动系统集成配置,使得烧结余热汽轮机、烧结主抽风机以及同步电动机同轴串联布置,形成烧结余热与烧结主抽风机能量回收三机组(SHRT)。

2.关键技术

(1)烧结余热产生的废热通过余热锅炉产生蒸汽,再通过汽轮机转换为机械能,直接作用在轴系上,与电动机同轴驱动烧结主抽风机,提高能源利用效率;

(2)机组采用大型变速离合器,能够使烧结汽轮机与机组实现在线啮合、在线脱开。主要关键技术包括三机联合机组软件设计及组态、轴系稳定性计算等。

3.工艺流程

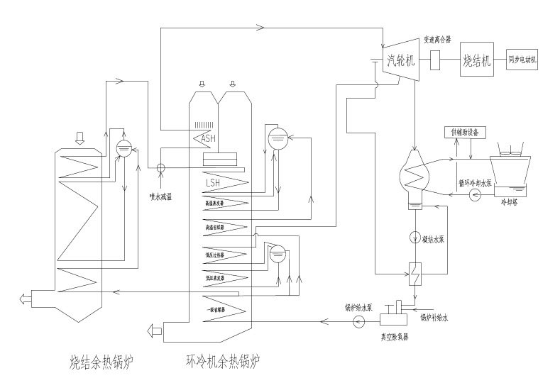
一般烧结厂烧结烟气平均温度≤150℃,机尾温度达300-400℃。烧结机尾风箱及冷却机密闭段的烟气除尘后,加热余热锅炉以回收低品位余热,产生过热蒸汽推动汽轮机做功,汽轮机通过变速离合器与双出轴驱动的烧结主抽风机连接,烧结主抽风机的另一侧与同步电动机连接。机组中余热汽轮机及同步电动同轴驱动烧结主抽风机做功,降低电机电流从而达到节能的目的。该技术系统的工艺流程见图1。

 

图1 SHRT技术系统工艺流程图

五、主要技术指标

1.烧结环冷系统:220m2;

2.配套余热回收汽轮机:5000kW;

3.烧结主抽风机:SJ22000;

4.电机:8000kW,余能利用效率提高5%。

六、技术鉴定、获奖情况及应用现状

该技术已获得2项目实用新型专利。自2010年开展研究以来,到目前已成功完成机组系统技术及关键技术的研究,先后完成江苏镔鑫、山西通才、联鑫钢铁等6个项目的技术设计,以及山西通才SHRT机组、盐城市联鑫SHRT机组的现场调试及投运,节能效果显著。

七、典型应用案例

典型用户:山西通才工贸有限公司、盐城市联鑫钢铁有限公司

典型案例1

案例名称:山西通才工贸有限公司项目

技术提供单位:西安陕鼓动力股份有限公司

建设规模:328m2 冶金烧结等低品位热能回收及烧结主抽风机,回收功率5000kW。主要建设内容:SHRT 机组、汽轮机、变速离合器、烧结主抽风机、同步电动机、润滑调节油站、余热回收系统、土建、厂房、工艺管道等。项目投资额5000万元,建设期1.5年。机组投运后,电动机电流可从380A降至200A,回收余热能量为3200kW。当蒸汽正常后,可回收余热能量5400kW,年节能量达13824tcce,年碳减排量36495tCO2,投资回收期约1年。

典型案例2

案例名称:盐城市联鑫钢铁有限公司项目

技术提供单位:西安陕鼓动力股份有限公司

建设规模:220m2 冶金烧结等低品位热能回收及烧结主抽风机,回收功率4350kW。主要建设内容:SHRT 机组、汽轮机、变速离合器、烧结主抽风机、同步电动机、润滑调节油站、余热回收系统、土建、厂房、工艺管道等。项目投资额5000万元,项目建设期1.5年。机组投运后,SHRT将烧结余热能量回收直接作用在轴系上,驱动烧结主抽风机运行,降低电动机功率约62%,年节约标准煤10240吨,年碳减排量27033tCO2,投资回收期约1年。

八、推广前景及节能减排潜力

预计未来5年,该技术在行业内的推广潜力可达到20%,预计投资总额20亿元,年节能能力40万tce/a,二氧化碳减排能力293万tCO2/a。·


分享到:
华体会网页版登录入口相关的文章 iTAG:
没有相关技术
频道推荐
服务中心
微信公众号

CESI
关于本站
版权声明
广告投放
网站帮助
联系我们
网站服务
会员服务
最新项目
资金服务
园区招商
展会合作
中国华体会网页版登录入口-华体会(中国)-华体会(中国) 上线下相结合的一站式节能服务平台。
©2007-2016 news-store.com
鄂ICP备16002099号
节能QQ群:39847109
顶部微信二维码底部
扫描二维码关注官方公众微信