华体会网页版登录入口

华体会网页版登录入口-华体会(中国)-华体会(中国) 华体会网页版登录入口-华体会(中国)-华体会(中国) 政策法规 产业市场 节能技术 能源信息 宏观环境 会议会展 活动图库 资料下载 焦点专题 智囊团 企业库
节能技术  中国节能产业网 >> 节能技术 >> 节能案例 >> 正文
芳烃装置低温热回收发电技术
来源:中国节能产业网 时间:2015-5-26 11:54:17 用手机浏览

一、技术名称:芳烃装置低温热回收发电技术

二、技术所属领域及适用范围:石化行业 芳烃装置低温热回收

三、与该技术相关的能耗及碳排放现状

芳烃联合装置中抽余液塔、抽出液塔等精馏塔在常规设计时均为常压塔,塔顶温位较低,难以回收利用。传统方法采用空冷技术进行冷却,这部分能量散失在大气中而浪费。据统计,精馏塔采用传统的空冷技术,塔顶所散失的能量约占芳烃装置总能耗的15%左右。目前该技术可实现节能量5万tce/a,CO2减排约13万t/a。

四、技术内容

1.技术原理

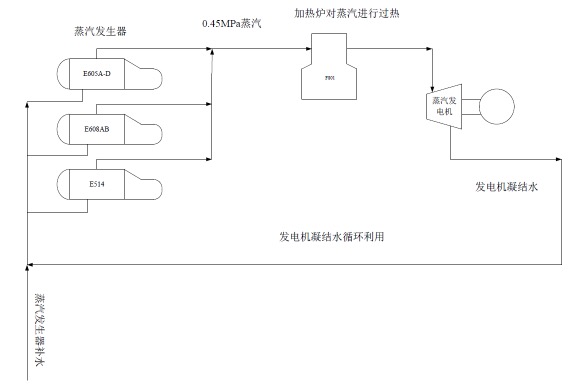
该技术的芳烃联合装置中抽出液塔、抽余液塔和甲苯塔取消塔顶空冷设备,采用加压操作回收热能,塔顶蒸汽发生器发生0.45MPa蒸汽,发生的蒸汽经二甲苯塔重沸炉对流段过热后,一部分用于驱动歧化循环氢压缩机透平、除氧器除氧及管线伴热外,其余部分用于发电。成品塔、脱庚烷塔、邻二甲苯塔在常规设计时塔顶温度较低,分别为126℃、124℃、157℃,塔顶热量通常是采用空冷进行冷却,这些低温热就散失掉了。本设计采用串联加热热水方式,产生70℃/118℃热水,送至装置内热水发电机组发电,热水可以循环利用。芳烃装置低温热回收发电技术,有效回收原有精馏塔塔顶空冷方式损失的热量,可实现低品位热量的全面利用。

2.关键技术

(1)蒸汽发生器技术:用精馏塔顶工艺介质加热除氧水产生蒸汽;

(2)蒸汽发电机技术:产生蒸汽驱动汽轮机进行发电;

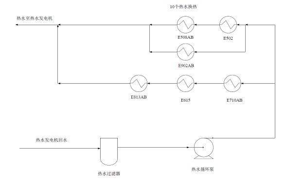
(3)热水换热流程技术:利用芳烃装置低温余热,采用串联加热方式产生热水;

(4)热水发电机技术:ORC热水发电机组是一个螺杆式膨胀机,螺杆式膨胀机需要在朗肯循环中借助于有机工质实现热功转换。有机工质在预热器、蒸发器内实现由液体变为蒸汽的过程,吸收了热源的负荷,温度升高。高温蒸汽进入膨胀机后,在转子腔内实现膨胀,对外输出轴功率,同时工质温度、压力均下降。降温后的工质,仍是蒸汽,需要在冷凝器内实现液化,此期间对外放出热量。 液化后的工质,利用液体泵升到高压,然后进入预热器,实现下一轮循环。

3.工艺流程

低温热回收蒸汽发电技术的工艺流程图如图1所示。

图1 低温热回收蒸汽发电技术流程图

低温热回收热水发电技术的工艺流程图如图2所示。

图2 低温热回收热水发电技术流程图


五、主要技术指标

1.低温热回收蒸汽发电技术:平均节电223 kWh/t对二甲苯;

2.低温热回收热水发电技术:平均节电16 kWh/t对二甲苯。

六、技术鉴定、获奖情况及应用现状

2014年5月,”PX成套技术”通过了中国石化组织的专家鉴定,PX成套技术鉴定包括芳烃装置低温热回收发电技术。该技术于2013年12月在海南炼化芳烃联合装置试车成功,海南炼化芳烃联合装置首次取消空冷,采用芳烃装置低温热回收发电技术,从投产至今一直安全稳定运行。

七、典型应用案例

典型用户:中国石化海南炼化

案例名称:海南炼化芳烃装置低温热回收发电技术

技术提供单位:中国石化海南炼油化工有限公司

建设规模:60万t/年对二甲苯装置。建设条件:抽余液塔操作压力(塔顶)为0.35MPa,塔顶温度201℃,抽出液塔操作压力(塔顶)为0.28MPa,塔顶温度195℃,成品塔、脱庚烷塔、邻二甲苯塔塔顶温度分别为126℃、124℃、157℃。主要技改内容:以塔顶蒸发器/换热器取代空冷冷却,主要设备包括蒸汽发生器、热水换热器、蒸汽发电机、热水发电机等。节能技改投资额2.7亿元,建设期6个月。年节能量4.62万tce,碳减排量12.2万tCO2。年节能经济效益8915万元,投资回收期约3年。

八、推广前景及节能减排潜力

芳烃装置低温热回收发电技术可使芳烃装置取消空冷、回收低温热,回收的低温热用于产生蒸汽发电。预计未来5年,该技术在行业内推广比例将达到40%,可形成的年节能能力为46万tce,年减排能力为122万tCO2。


分享到:
华体会网页版登录入口相关的文章 iTAG:
没有相关技术
频道推荐
服务中心
微信公众号

CESI
关于本站
版权声明
广告投放
网站帮助
联系我们
网站服务
会员服务
最新项目
资金服务
园区招商
展会合作
中国华体会网页版登录入口-华体会(中国)-华体会(中国) 上线下相结合的一站式节能服务平台。
©2007-2016 news-store.com
鄂ICP备16002099号
节能QQ群:39847109
顶部微信二维码底部
扫描二维码关注官方公众微信